Honda Civic manuals

Subaru Legacy BN/BS (2015-2019) Service Manual: Dtc p0452 evap system (cpc) pressure sensor/switch circuit low

DTC DETECTING CONDITION:

Immediately at fault recognition

CAUTION:

After servicing or replacing faulty parts, perform Clear Memory Mode Clear Memory Mode > OPERATION, and Inspection Mode Inspection Mode > PROCEDURE.

WIRING DIAGRAM:

Engine Electrical System ENGINE TYPE FB (WITHOUT PUSH BUTTON START) Engine Electrical System > WIRING DIAGRAM

Engine Electrical System ENGINE TYPE FB (WITH PUSH BUTTON START) Engine Electrical System > WIRING DIAGRAM

STEPCHECKYESNO

1.CHECK CURRENT DATA.

1) Turn the ignition switch to ON.

2) Read the value of «Atmosphere Pressure» using the Subaru Select Monitor or a general scan tool.

NOTE:

Subaru Select Monitor

For detailed operation procedures, refer to “Read Current Data For Engine”. Subaru Select Monitor

General scan tool

For detailed operation procedures, refer to the general scan tool operation manual.

Is the value in «Atmosphere Pressure» 34 kPa (255 mmHg, 10 inHg) or less-

Diagnostic Procedure with Diagnostic Trouble Code (DTC) > DTC P0452 EVAP SYSTEM (CPC) PRESSURE SENSOR/SWITCH CIRCUIT LOW

Even if DTC is detected, the circuit has returned to a normal condition at this time. Reproduce the failure, and then perform the diagnosis again.

NOTE:

In this case, temporary poor contact of connector, temporary open or short circuit of harness may be the cause.

2.CHECK POWER SUPPLY OF LEAK CHECK VALVE ASSEMBLY.

1) Turn the ignition switch to OFF.

2) Disconnect the connector from the leak check valve assembly.

3) Turn the ignition switch to ON.

4) Measure the voltage between the leak check valve assembly connector and chassis ground.

Connector & terminal

(R400) No. 6 (+) — Chassis ground (−):

Is the voltage 4.5 V or more-

Diagnostic Procedure with Diagnostic Trouble Code (DTC) > DTC P0452 EVAP SYSTEM (CPC) PRESSURE SENSOR/SWITCH CIRCUIT LOW

Repair the harness and connector.

NOTE:

In this case, repair the following item:

Open circuit in harness between ECM connector and the leak check valve assembly connector

Poor contact of ECM connector

Poor contact of coupling connector

3.CHECK HARNESS BETWEEN ECM AND LEAK CHECK VALVE ASSEMBLY CONNECTOR.

1) Turn the ignition switch to OFF.

2) Disconnect the connector from ECM.

3) Measure the resistance between ECM connector and chassis ground.

Connector & terminal

(B134) No. 21 — Chassis ground:

Is the resistance 1 M- or more-

Diagnostic Procedure with Diagnostic Trouble Code (DTC) > DTC P0452 EVAP SYSTEM (CPC) PRESSURE SENSOR/SWITCH CIRCUIT LOW

Repair the short circuit to ground in harness between ECM connector and leak check valve assembly connector.

4.CHECK FOR POOR CONTACT.

Check for poor contact of leak check valve assembly connector.

Is there poor contact in the leak check valve assembly connector-

Repair the poor contact in the leak check valve assembly connector.

Replace the leak check valve assembly. Leak Check Valve Assembly

1. OUTLINE OF DIAGNOSIS

Detect the open or short circuit of the ELCM pressure sensor.

Judge as NG if out of specification.

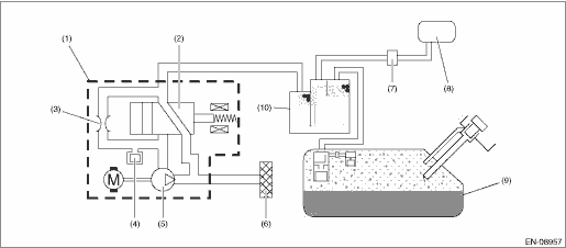
2. COMPONENT DESCRIPTION

(1)

ELCM

(5)

Vacuum pump

(9)

Fuel tank

(2)

Switching valve

(6)

Drain filter

(10)

Canister

(3)

Reference orifice (0.02 inch orifice)

(7)

Purge control solenoid valve

(4)

Pressure sensor

(8)

Intake manifold

3. EXECUTION CONDITION

Secondary Parameters

Execution condition

Battery voltage

≥ 10.9 V

4. GENERAL DRIVING CYCLE

Always perform the diagnosis continuously.

5. DIAGNOSTIC METHOD

If the duration of time while the following conditions are met is longer than the time indicated, judge as NG.

Judgment Value

Malfunction Criteria

Threshold Value

Output voltage

< 0.973 V

Time Needed for Diagnosis: 1000 ms

Malfunction Indicator Light Illumination: Illuminates as soon as a malfunction occurs.

Dtc p0453 evap system (cpc) pressure sensor/switch circuit high
DTC DETECTING CONDITION:Immediately at fault recognitionCAUTION:After servicing or replacing faulty parts, perform Clear Memory Mode Clear Memory Mode > OPERATION, and Inspection Mode Inspection Mod ...

Dtc p0451 evap system (cpc) pressure sensor/switch circuit range/performance
DTC DETECTING CONDITION:Detected when two consecutive driving cycles with fault occur.CAUTION:After servicing or replacing faulty parts, perform Clear Memory Mode Clear Memory Mode > OPERATION, and I ...

Other materials:

Dtc p059f active grille air shutter "a" performance/stuck off
DTC DETECTING CONDITION:Detected when two consecutive driving cycles with fault occur.CAUTION:After servicing or replacing faulty parts, perform Clear Memory Mode Clear Memory Mode > OPERATION, and Inspection Mode Inspection Mode > PROCEDURE.STEPCHECKYESNO1.CHECK DTC.Check for DTC. Read Diagnosti ...

© 2017-2025 Copyright www.sulegacy.com