Honda Civic manuals

Subaru Legacy BN/BS (2015-2019) Service Manual: Dtc p000a "a" camshaft position slow response bank 1

NOTE:

For the diagnostic procedure, refer to DTC P0011. Diagnostic Procedure with Diagnostic Trouble Code (DTC) > DTC P0011 "A" CAMSHAFT POSITION - TIMING OVER-ADVANCED OR SYSTEM PERFORMANCE BANK 1

1. OUTLINE OF DIAGNOSIS

Detect the AVCS system malfunction.

Judge NG when the amount of AVCS actual timing advance does not approach to the amount of AVCS target timing advance.

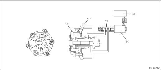
2. COMPONENT DESCRIPTION

(1)

AVCS timing controller

(3)

Engine control module (ECM)

(5)

Hydraulic

(2)

Vane

(4)

Oil flow control solenoid valve

3. EXECUTION CONDITION

Secondary Parameters

Execution condition

Battery voltage

≥ 10.9 V

AVCS control

Operation

Absolute value

Target timing advance change amount (per 64 ms)

< 1.5 °CA

Engine oil temperature

≥ 50 °C (122 °F)

4. GENERAL DRIVING CYCLE

Perform the diagnosis continuously while AVCS is operating.

5. DIAGNOSTIC METHOD

When the differences of target timing advance amount and actual timing advance amount is calculated during AVCS control, and the difference per predetermined time is the specified value or larger.

Judge as NG when the following conditions are established within the predetermined time.

Judgment Value

Malfunction Criteria

Threshold Value

Absolute value

Σ(Target position − Actual position)

> 4000 °CA (Bank 1)

> 4000 °CA (Bank 2)

Time Needed for Diagnosis: 25000 ms

Malfunction Indicator Light Illumination: Illuminates when malfunction occurs in 2 continuous driving cycles.

Dtc p000b "b" camshaft position slow response bank 1
NOTE:For the diagnostic procedure, refer to DTC P0014. Diagnostic Procedure with Diagnostic Trouble Code (DTC) > DTC P0014 "B" CAMSHAFT POSITION - TIMING OVER-ADVANCED OR SYSTEM PERFORMANCE BANK 11. ...

Dtc u0122 lost communication with vehicle dynamics control module
NOTE:For the diagnostic procedure, refer to LAN section. Basic Diagnostic Procedure1. OUTLINE OF DIAGNOSISNOTE:For the detection standard, refer to DTC U0101. Diagnostic Procedure with Diagnostic Tr ...

Other materials:

Compression inspection
CAUTION:After warming-up, engine becomes very hot. Be careful not to burn yourself during measurement.NOTE:• Before checking the compression pressure, the compression condition of each cylinder can be confirmed as a guide by using the compression measurement mode in Subaru Select Monitor. Act ...

© 2017-2026 Copyright www.sulegacy.com