Honda Civic manuals

Subaru Legacy BN/BS (2015-2019) Service Manual: Dtc p000b "b" camshaft position slow response bank 1

NOTE:

For the diagnostic procedure, refer to DTC P0014. Diagnostic Procedure with Diagnostic Trouble Code (DTC) > DTC P0014 "B" CAMSHAFT POSITION - TIMING OVER-ADVANCED OR SYSTEM PERFORMANCE BANK 1

1. OUTLINE OF DIAGNOSIS

Detect the exhaust AVCS system malfunction.

Judge NG when the amount of exhaust AVCS actual timing advance does not approach the amount of exhaust AVCS target timing advance.

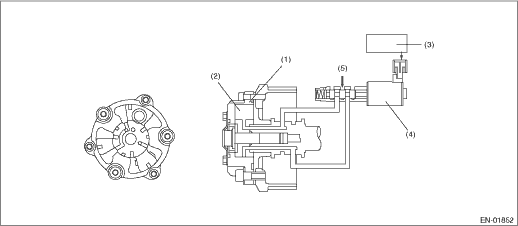
2. COMPONENT DESCRIPTION

(1)

AVCS timing controller

(3)

Engine control module (ECM)

(5)

Hydraulic

(2)

Vane

(4)

Oil flow control solenoid valve

3. EXECUTION CONDITION

Secondary Parameters

Execution condition

Battery voltage

≥ 10.9 V

Exhaust AVCS control

Operation

Absolute value

Target timing advance change amount (per 64 ms)

< 1.5 °CA

Engine oil temperature

≥ 50 °C (122 °F)

4. GENERAL DRIVING CYCLE

Perform the diagnosis continuously while exhaust AVCS is operating.

5. DIAGNOSTIC METHOD

When the differences of target timing advance amount and actual timing advance amount is calculated during exhaust AVCS control, and the difference per predetermined time is the specified value or larger.

Judge as NG when the following conditions are established within the predetermined time.

Judgment Value

Malfunction Criteria

Threshold Value

Absolute value

Σ(Target position − Actual position)

> 3500 °CA (Bank 1)

> 3500 °CA (Bank 2)

Time Needed for Diagnosis: 25000 ms

Malfunction Indicator Light Illumination: Illuminates when malfunction occurs in 2 continuous driving cycles.

Dtc p000c "a" camshaft position slow response bank 2
NOTE:For the diagnostic procedure, refer to DTC P0021. Diagnostic Procedure with Diagnostic Trouble Code (DTC) > DTC P0021 "A" CAMSHAFT POSITION - TIMING OVER-ADVANCED OR SYSTEM PERFORMANCE BANK 21. ...

Dtc p000a "a" camshaft position slow response bank 1
NOTE:For the diagnostic procedure, refer to DTC P0011. Diagnostic Procedure with Diagnostic Trouble Code (DTC) > DTC P0011 "A" CAMSHAFT POSITION - TIMING OVER-ADVANCED OR SYSTEM PERFORMANCE BANK 11. ...

Other materials:

Dtc p0459 evap system (cpc) purge control valve "a" circuit high
DTC DETECTING CONDITION:Detected when two consecutive driving cycles with fault occur.TROUBLE SYMPTOM:Improper idlingCAUTION:After servicing or replacing faulty parts, perform Clear Memory Mode Clear Memory Mode > OPERATION, and Inspection Mode Inspection Mode > PROCEDURE.WIRING DIAGRAM:• En ...

© 2017-2025 Copyright www.sulegacy.com