Honda Civic manuals

Subaru Legacy BN/BS (2015-2019) Service Manual: Dtc p0441 evap system (cpc) incorrect purge flow

DTC DETECTING CONDITION:

Detected when two consecutive driving cycles with fault occur.

TROUBLE SYMPTOM:

Improper idling

CAUTION:

After servicing or replacing faulty parts, perform Clear Memory Mode Clear Memory Mode > OPERATION, and Inspection Mode Inspection Mode > PROCEDURE.

STEPCHECKYESNO

1.CHECK FOR ANY OTHER DTC ON DISPLAY.

Is any other DTC displayed-

Check the appropriate DTC using the “List of Diagnostic Trouble Code (DTC)”. List of Diagnostic Trouble Code (DTC)

Diagnostic Procedure with Diagnostic Trouble Code (DTC) > DTC P0441 EVAP SYSTEM (CPC) INCORRECT PURGE FLOW

2.CHECK PURGE CONTROL SOLENOID VALVE.

Operate the purge control solenoid valve using the Subaru Select Monitor.

NOTE:

For detailed operation procedures, refer to the “Active Test”. Active Test

Does the purge control solenoid valve operate-

Diagnostic Procedure with Diagnostic Trouble Code (DTC) > DTC P0441 EVAP SYSTEM (CPC) INCORRECT PURGE FLOW

Replace the purge control solenoid valve. Purge Control Solenoid Valve

3.CHECK EVAPORATIVE EMISSION CONTROL SYSTEM LINE.

1) Turn the ignition switch to OFF.

2) Check the delivery (test) mode fuse is removed.

Are there holes, cracks, clogging, or disconnection, misconnection of hoses or pipes in evaporative emission control system-

Repair or replace the hoses or pipes.

Repair the poor contact of ECM connector.

1. OUTLINE OF DIAGNOSIS

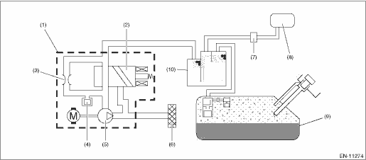
This monitor intrusively performs a functional check to detect incorrect purge flow. The monitor seals the EVAP system (i.e. isolate from atmosphere) by closing the ELCM switching valve intrusively after recovering from a fuel cut event. In the case of normal condition, and the commanded purge control duty ratio is more than 0%, ELCM pressure (gauge) will decrease due to engine vacuum and reach to the threshold value. However, in the case of malfunction condition (e.g. fuel cap open, purge valve stuck closed, purge line disconnected or blocked), if the ELCM pressure (gauge) does not reach the threshold within a predetermined time, the monitor determines a malfunction and stores a fault code.

Malfunction Criteria

ELCM pressure (gauge) > Threshold

(1)

ELCM

(5)

Vacuum pump

(9)

Fuel tank

(2)

Switching valve (closed)

(6)

Drain filter

(10)

Canister

(3)

Reference orifice (0.02 inch orifice)

(7)

Purge control solenoid valve

(4)

Pressure sensor

(8)

Intake manifold

2. EXECUTION CONDITION

Secondary Parameters

Execution condition

Time when ELCM switching valve is closed

< 120000 ms

Purge control solenoid valve control duty

> 0%

Precondition

Conditions to close the switching valve of ELCM intrusively.

Battery voltage

≥ 10.9 V

Barometric pressure

≥ 75.1 kPa (563 mmHg, 22.2 inHg)

Integrated value of calculated purge airflow since engine start

≥ Value from Map (g)*

Atmospheric pressure − Intake manifold absolute pressure

≥ 6.7 kPa (50 mmHg, 2 inHg)

((Fuel system status

for time)

followed by Fuel system status)

= Fuel cut

≥ 1 s

≠ Fuel cut

Ambient temperature

≥ −25 °C (−13 °F)

* It takes approximately 2 min at 40 MPH

Map

Ambient temperature

°C (°F)

0

(32)

10

(50)

20

(68)

30

(86)

40

(104)

50

(122)

Integrated value of calculated purge airflow since engine start

g (oz)

72

(2.54)

72

(2.54)

72

(2.54)

72

(2.54)

72

(2.54)

72

(2.54)

3. GENERAL DRIVING CYCLE

Perform the diagnosis only once during ordinary driving.

4. DIAGNOSTIC METHOD

Judge as NG when the following conditions are established.

Judgment Value

Malfunction Criteria

Threshold Value

ELCM pressure

> 666.6 Pa - −1 (5 mmHg - −1, 0.2 inHg - −1)

Time Needed for Diagnosis: 30000 ms − 10000 ms

Malfunction Indicator Light Illumination: Illuminates when malfunction occurs in 2 continuous driving cycles.

Dtc p0451 evap system (cpc) pressure sensor/switch circuit range/performance
DTC DETECTING CONDITION:Detected when two consecutive driving cycles with fault occur.CAUTION:After servicing or replacing faulty parts, perform Clear Memory Mode Clear Memory Mode > OPERATION, and I ...

Dtc p0420 catalyst system efficiency below threshold bank 1
DTC DETECTING CONDITION:Detected when two consecutive driving cycles with fault occur.TROUBLE SYMPTOM:• Engine stalls.• Idle mixture is out of specifications.CAUTION:After servicing or rep ...

Other materials:

Dtc p2122 throttle/pedal position sensor/switch "d" circuit low
DTC DETECTING CONDITION:Immediately at fault recognitionTROUBLE SYMPTOM:• Improper idling• Poor driving performanceCAUTION:After servicing or replacing faulty parts, perform Clear Memory Mode Clear Memory Mode > OPERATION, and Inspection Mode Inspection Mode > PROCEDURE.WIRING DIAGRAM: ...

© 2017-2026 Copyright www.sulegacy.com