Honda Civic manuals

Subaru Legacy BN/BS (2015-2019) Service Manual: Dtc p0451 evap system (cpc) pressure sensor/switch circuit range/performance

Subaru Legacy BN/BS (2015-2019) Service Manual / Engine (diagnostics)(h6do) / Diagnostic procedure with diagnostic trouble code (dtc) / Dtc p0451 evap system (cpc) pressure sensor/switch circuit range/performance

DTC DETECTING CONDITION:

Detected when two consecutive driving cycles with fault occur.

CAUTION:

After servicing or replacing faulty parts, perform Clear Memory Mode Clear Memory Mode > OPERATION, and Inspection Mode Inspection Mode > PROCEDURE.

STEPCHECKYESNO

1.CHECK FOR ANY OTHER DTC ON DISPLAY.

Is any other DTC displayed-

Check the appropriate DTC using the “List of Diagnostic Trouble Code (DTC)”. List of Diagnostic Trouble Code (DTC)

Diagnostic Procedure with Diagnostic Trouble Code (DTC) > DTC P0451 EVAP SYSTEM (CPC) PRESSURE SENSOR/SWITCH CIRCUIT RANGE/PERFORMANCE

2.CHECK CURRENT DATA.

1) Turn the ignition switch to ON (engine OFF).

2) Using the Subaru Select Monitor or general scan tool, read the value in «Absolute Evap Sys. Pressure» and «Mani. Absolute Pressure», and compare them with the actual atmospheric pressure.

NOTE:

Subaru Select Monitor

For detailed operation procedures, refer to “Read Current Data For Engine”. Subaru Select Monitor

General scan tool

For detailed operation procedures, refer to the general scan tool operation manual.

To read the actual atmospheric pressure, connect the Subaru Select Monitor or general scan tool to the other known good vehicle.

Is the difference with the actual atmospheric pressure 2.4 kPa (17.8 mmHg, 0.7 inHg) or more-

Replace the part that showed larger deviation from the actual atmospheric pressure than the other.

If deviations in value for «Absolute Evap Sys. Pressure» is larger: Replace the leak check valve assembly. Leak Check Valve Assembly

If deviations in value for «Mani. Absolute Pressure» is larger: Replace the manifold absolute pressure sensor. Manifold Absolute Pressure Sensor

Even if DTC is detected, the circuit has returned to a normal condition at this time. Reproduce the failure, and then perform the diagnosis again.

NOTE:

In this case, temporary poor contact of connector, temporary open or short circuit of harness may be the cause.

1. OUTLINE OF DIAGNOSIS

Detect the malfunction of ELCM pressure sensor output properties.

Judge as NG when the ELCM pressure sensor output value is largely different from the intake manifold pressure when the ignition switch is ON.

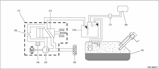
2. COMPONENT DESCRIPTION

(1)

ELCM

(5)

Vacuum pump

(9)

Fuel tank

(2)

Switching valve

(6)

Drain filter

(10)

Canister

(3)

Reference orifice (0.02 inch orifice)

(7)

Purge control solenoid valve

(4)

Pressure sensor

(8)

Intake manifold

3. EXECUTION CONDITION

Secondary Parameters

Execution condition

Elapsed time after ignition switch is turned to ON

≥ 500 ms

and

< 60000 ms

Soaking time

≥ 60 s

ELCM vacuum pump

Not in operation

ELCM switching valve

Open

Purge control

Not in operation

4. GENERAL DRIVING CYCLE

Perform the diagnosis once at ignition ON.

5. DIAGNOSTIC METHOD

If the duration of time while the following conditions are met is longer than the time indicated, judge as NG.

Judgment Value

Malfunction Criteria

Threshold Value

|ELCM pressure sensor output value − intake manifold pressure (absolute pressure) when ignition switch is ON|

> 4732.9 Pa (35.5 mmHg, 1.4 inHg)

Time Needed for Diagnosis: 320 ms

Malfunction Indicator Light Illumination: Illuminates when malfunction occurs in 2 continuous driving cycles.

Dtc p0452 evap system (cpc) pressure sensor/switch circuit low
DTC DETECTING CONDITION:Immediately at fault recognitionCAUTION:After servicing or replacing faulty parts, perform Clear Memory Mode Clear Memory Mode > OPERATION, and Inspection Mode Inspection Mod ...

Dtc p0441 evap system (cpc) incorrect purge flow
DTC DETECTING CONDITION:Detected when two consecutive driving cycles with fault occur.TROUBLE SYMPTOM:Improper idlingCAUTION:After servicing or replacing faulty parts, perform Clear Memory Mode Clear ...

Other materials:

Dtc b1433 ambient temperature sensor circuit short-circuit (air-conditioner)
DTC DETECTING CONDITION:• Ambient sensor to combination meter circuit is shorted.• Data to be received from the combination meter via CAN communication do not arrive.TROUBLE SYMPTOM:• Defective ambient temperature display• Ambient temperature is falsely recognized as 15.2� ...

© 2017-2025 Copyright www.sulegacy.com