Honda Civic manuals

Subaru Legacy BN/BS (2015-2019) Service Manual: Dtc p2401 evap system leak detection pump control circuit low

DTC DETECTING CONDITION:

Immediately at fault recognition

CAUTION:

After servicing or replacing faulty parts, perform Clear Memory Mode Clear Memory Mode > OPERATION, and Inspection Mode Inspection Mode > PROCEDURE.

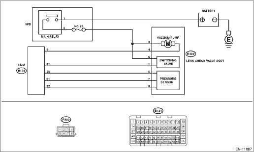
WIRING DIAGRAM:

Engine Electrical System ENGINE TYPE EZ (WITHOUT PUSH BUTTON START) Engine Electrical System > WIRING DIAGRAM

Engine Electrical System ENGINE TYPE EZ (WITH PUSH BUTTON START) Engine Electrical System > WIRING DIAGRAM

STEPCHECKYESNO

1.CHECK HARNESS BETWEEN ECM AND LEAK CHECK VALVE ASSEMBLY CONNECTOR.

1) Turn the ignition switch to ON.

2) Measure the voltage between ECM connector and chassis ground.

Connector & terminal

(B134) No. 9 (+) — Chassis ground (−):

Is the voltage 10 V or more-

Diagnostic Procedure with Diagnostic Trouble Code (DTC) > DTC P2401 EVAP SYSTEM LEAK DETECTION PUMP CONTROL CIRCUIT LOW

Diagnostic Procedure with Diagnostic Trouble Code (DTC) > DTC P2401 EVAP SYSTEM LEAK DETECTION PUMP CONTROL CIRCUIT LOW

2.CHECK FOR POOR CONTACT.

Check for poor contact of ECM connector.

Is there poor contact of ECM connector-

Repair the poor contact of ECM connector.

Even if DTC is detected, the circuit has returned to a normal condition at this time. Reproduce the failure, and then perform the diagnosis again.

NOTE:

In this case, temporary open or short circuit of harness or temporary poor contact of connector may be the cause.

3.CHECK POWER SUPPLY TO LEAK CHECK VALVE ASSEMBLY.

Measure the voltage between the leak check valve assembly connector and engine ground.

Connector & terminal

(R400) No. 3 (+) — Engine ground (−):

Is the voltage 10 V or more-

Diagnostic Procedure with Diagnostic Trouble Code (DTC) > DTC P2401 EVAP SYSTEM LEAK DETECTION PUMP CONTROL CIRCUIT LOW

Repair the power supply circuit.

4.CHECK HARNESS BETWEEN ECM AND LEAK CHECK VALVE ASSEMBLY CONNECTOR.

1) Turn the ignition switch to OFF.

2) Disconnect the connector from ECM and the leak check valve assembly.

3) Measure the resistance between leak check valve assembly and chassis ground.

Connector & terminal

(R400) No. 4 — Chassis ground:

Is the resistance 1 M- or more-

Diagnostic Procedure with Diagnostic Trouble Code (DTC) > DTC P2401 EVAP SYSTEM LEAK DETECTION PUMP CONTROL CIRCUIT LOW

Repair the short circuit to ground in harness between ECM connector and leak check valve assembly connector.

5.CHECK HARNESS BETWEEN ECM AND LEAK CHECK VALVE ASSEMBLY CONNECTOR.

Measure the resistance of harness between ECM connector and the leak check valve assembly connector.

Connector & terminal

(B134) No. 9 — (R400) No. 4:

Is the resistance less than 1 --

Diagnostic Procedure with Diagnostic Trouble Code (DTC) > DTC P2401 EVAP SYSTEM LEAK DETECTION PUMP CONTROL CIRCUIT LOW

Repair the harness and connector.

NOTE:

In this case, repair the following item:

Open circuit in harness between ECM connector and the leak check valve assembly connector

Poor contact of coupling connector

6.CHECK LEAK CHECK VALVE ASSEMBLY.

Check the vacuum pump of the leak check valve assembly. Leak Check Valve Assembly > INSPECTION

Is the vacuum pump of the leak check valve assembly OK-

Repair the poor contact in the leak check valve assembly connector.

Replace the leak check valve assembly. Leak Check Valve Assembly

1. OUTLINE OF DIAGNOSIS

Detect the open or short circuit of the ELCM vacuum pump.

Judge as NG if out of specification.

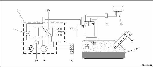
2. COMPONENT DESCRIPTION

(1)

ELCM

(5)

Vacuum pump

(9)

Fuel tank

(2)

Switching valve

(6)

Drain filter

(10)

Canister

(3)

Reference orifice (0.02 inch orifice)

(7)

Purge control solenoid valve

(4)

Pressure sensor

(8)

Intake manifold

3. EXECUTION CONDITION

Secondary Parameters

Execution condition

Battery voltage

≥ 10.9

ELCM vacuum pump drive signal

OFF

4. GENERAL DRIVING CYCLE

Perform the diagnosis only once after the enable conditions have been established.

5. DIAGNOSTIC METHOD

If the duration of time while the following conditions are met is longer than the time indicated, judge as NG.

Judgment Value

Malfunction Criteria

Threshold Value

Output voltage

≤ Battery voltage - 0.34

Time Needed for Diagnosis: 2500 ms

Malfunction Indicator Light Illumination: Illuminates as soon as a malfunction occurs.

Dtc p2402 evap system leak detection pump control circuit high
DTC DETECTING CONDITION:Immediately at fault recognitionCAUTION:After servicing or replacing faulty parts, perform Clear Memory Mode Clear Memory Mode > OPERATION, and Inspection Mode Inspection Mod ...

Dtc p2271 o2 sensor signal biased/stuck rich bank 1 sensor 2
DTC DETECTING CONDITION:Detected when two consecutive driving cycles with fault occur.CAUTION:After servicing or replacing faulty parts, perform Clear Memory Mode Clear Memory Mode > OPERATION, and I ...

Other materials:

Dtc u0402 invalid data received from tcm
NOTE:For the diagnostic procedure, refer to LAN section. Basic Diagnostic Procedure1. OUTLINE OF DIAGNOSISDetect malfunction of CAN communication.Judge as NG when data received from TCM, VDC CM and combination meter is not normal.2. COMPONENT DESCRIPTION(Common Specifications)CAN Protocol 2.0 B (Ac ...

© 2017-2025 Copyright www.sulegacy.com