Honda Civic manuals

Subaru Legacy BN/BS (2015-2019) Service Manual: Dtc p2420 evap system switching valve control circuit high

DTC DETECTING CONDITION:

Immediately at fault recognition

CAUTION:

After servicing or replacing faulty parts, perform Clear Memory Mode Clear Memory Mode > OPERATION, and Inspection Mode Inspection Mode > PROCEDURE.

WIRING DIAGRAM:

Engine Electrical System ENGINE TYPE FB (WITHOUT PUSH BUTTON START) Engine Electrical System > WIRING DIAGRAM

Engine Electrical System ENGINE TYPE FB (WITH PUSH BUTTON START) Engine Electrical System > WIRING DIAGRAM

STEPCHECKYESNO

1.CHECK HARNESS BETWEEN ECM AND LEAK CHECK VALVE ASSEMBLY CONNECTOR.

1) Turn the ignition switch to OFF.

2) Disconnect the connector from the leak check valve assembly.

3) Turn the ignition switch to ON.

4) Measure the voltage between leak check valve assembly and chassis ground.

Connector & terminal

(R400) No. 1 (+) — Chassis ground (−):

Is the voltage 10 V or more-

Repair the short circuit to power in harness between ECM connector and leak check valve assembly connector.

Diagnostic Procedure with Diagnostic Trouble Code (DTC) > DTC P2420 EVAP SYSTEM SWITCHING VALVE CONTROL CIRCUIT HIGH

2.CHECK LEAK CHECK VALVE ASSEMBLY.

1) Turn the ignition switch to OFF.

2) Check the switching valve of the leak check valve assembly. Leak Check Valve Assembly > INSPECTION

Is the switching valve of the leak check valve assembly OK-

Repair the poor contact in the leak check valve assembly connector.

Replace the leak check valve assembly. Leak Check Valve Assembly

1. OUTLINE OF DIAGNOSIS

Detect the open or short circuit of the ELCM switching valve.

Judge as NG if out of specification.

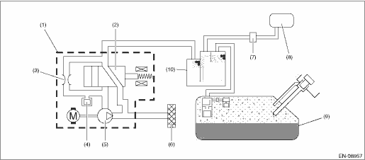
2. COMPONENT DESCRIPTION

(1)

ELCM

(5)

Vacuum pump

(9)

Fuel tank

(2)

Switching valve

(6)

Drain filter

(10)

Canister

(3)

Reference orifice (0.02 inch orifice)

(7)

Purge control solenoid valve

(4)

Pressure sensor

(8)

Intake manifold

3. EXECUTION CONDITION

Secondary Parameters

Execution condition

Battery voltage

≥ 10.9

ELCM switching valve drive signal

ON

4. GENERAL DRIVING CYCLE

Perform the diagnosis continuously after the enable conditions have been established.

5. DIAGNOSTIC METHOD

If the duration of time while the following conditions are met is longer than the time indicated, judge as NG.

Judgment Value

Malfunction Criteria

Threshold Value

Output current

≥ 12 A

Time Needed for Diagnosis: 2500 ms

Malfunction Indicator Light Illumination: Illuminates as soon as a malfunction occurs.

Dtc p2530 ignition switch run position circuit
DTC DETECTING CONDITION:Immediately at fault recognitionTROUBLE SYMPTOM:Improper idlingCAUTION:After servicing or replacing faulty parts, perform Clear Memory Mode Clear Memory Mode > OPERATION, and ...

Dtc p2419 evap system switching valve control circuit low
DTC DETECTING CONDITION:Immediately at fault recognitionCAUTION:After servicing or replacing faulty parts, perform Clear Memory Mode Clear Memory Mode > OPERATION, and Inspection Mode Inspection Mod ...

Other materials:

Top tether anchorages
Your vehicle is equipped with three top tether anchorages so that a child restraint system having a top tether can be installed in the rear seat. When installing a child restraint system using top tether, proceed as follows, while observing the instructions by the child restraint system manuf ...

© 2017-2026 Copyright www.sulegacy.com