Subaru Legacy BN/BS (2015-2019) Service Manual: Electrical component location location
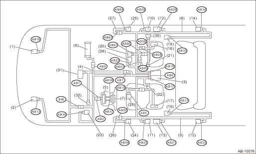
(1) | Front sub sensor RH | (12) | Seat belt pretensioner RH | (23) | Fuse box | (2) | Front sub sensor LH | (13) | Seat belt pretensioner LH | (24) | Front door impact sensor LH | (3) | Airbag control module | (14) | Curtain airbag sensor RH | (25) | Front door impact sensor RH | (4) | Airbag main harness | (15) | Curtain airbag sensor LH | (26) | Door harness LH | (5) | Roll connector | (16) | Side airbag inflator RH | (27) | Door harness RH | (6) | Passenger’s airbag inflator | (17) | Side airbag inflator LH | (28) | Seat cushion airbag inflator RH | (7) | Driver’s airbag inflator | (18) | Curtain airbag inflator RH | (29) | Seat cushion airbag inflator LH | (8) | Airbag rear harness RH | (19) | Curtain airbag inflator LH | (30) | Belt tension sensor | (9) | Airbag rear harness LH | (20) | Occupant detection control module | (31) | Data communication module | (10) | Side airbag sensor RH | (21) | Buckle switch (RH) | (32) | Data link connector | (11) | Side airbag sensor LH | (22) | Buckle switch (LH) | | |
Connector No. | (AB1) | (AB2) | (AB5) | (AB6) | (AB7) | (AB9) | (AB13) | (AB16) | (AB17) | (AB18) | (AB19) | (AB21) | Pin | 2 | 4 | 2 | 28 | 4 | 4 | 2 | 2 | 22 | 22 | 2 | 2 | Color | 
| Yellow | Yellow | Yellow | Yellow | Yellow | Yellow | Yellow | Yellow | Yellow | Yellow | Black | Male/Female | Female | Female | Female | Female | Male | Female | Female | Female | Female | Female | Female | Female | | | Connector No. | (AB22) | (AB23) | (AB24) | (AB26) | (AB28) | (AB31) | (AB32) | (AB33) | (AB34) | (AB35) | (AB37) | (AB38) | Pin | 2 | 4 | 2 | 2 | 4 | 2 | 4 | 2 | 4 | 2 | 2 | 2 | Color | Yellow | Yellow | Yellow | Black | Yellow | Black | Yellow | Black | Yellow | 
| Orange | Black | Male/Female | Female | Female | Female | Female | Female | Female | Female | Female | Female | Female | Female | Female | | | Connector No. | (AB53) | (AB56) | (AB58) | (AB59) | (AB60) | (AB61) | (AB62) | (AB63) | (AB64) | (B49) | | | Pin | 6 | 3 | 2 | 6 | 2 | 6 | 2 | 2 | 2 | 6 | | | Color | Black | Brown | Black | Black | Yellow | Black | Yellow | Yellow | Black | Yellow | | | Male/Female | Female | Female | Female | Male | Male | Female | Female | Female | Female | Female | | | : White or natural color
|
|
1. On «Start» display, select «Diagnosis».2. On «Vehicle selection» display, input the target vehicle information and select «Confirmed».3. On «Main Menu» display, select «Each System».4. ...
1. On «Start» display, select «Diagnosis».2. On «Vehicle selection» display, input the target vehicle information and select «Confirmed».3. On «Main Menu» display, select «Each System».4. ...
Other materials:
Installation
1. Install the fuel sub level sensor to the fuel tank.CAUTION:Set the arm and float of the fuel sub level sensor while paying attention to prevent them from contacting the fuel tank. If the arm of the fuel sub level sensor is bent, the fuel gauge may not read correctly.NOTE:Use a new gasket.(1) Make ...