Honda Civic manuals

Subaru Legacy BN/BS (2015-2019) Service Manual: Keyless entry system wiring diagram

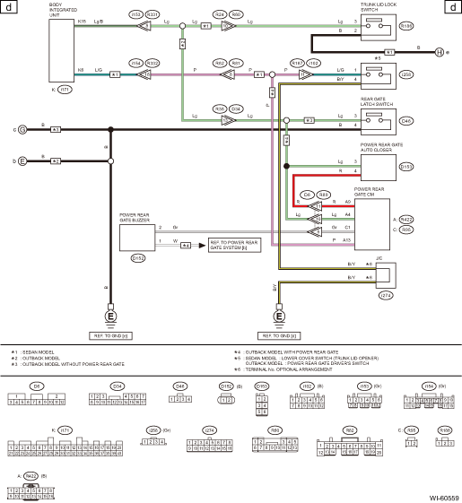
Subaru Legacy BN/BS (2015-2019) Service Manual / Wiring system / Keyless entry system wiring diagram

Keyless access with push button start system wiring diagram
...

Navigation system wiring diagram
1. WITHOUT AUDIO AMPLIFIER2. WITH AUDIO AMPLIFIER ...

Other materials:

Dtc p2195 a/f /o2 sensor signal biased/stuck lean bank 1 sensor 1
DTC DETECTING CONDITION:Detected when two consecutive driving cycles with fault occur.CAUTION:After servicing or replacing faulty parts, perform Clear Memory Mode Clear Memory Mode > OPERATION, and Inspection Mode Inspection Mode > PROCEDURE.WIRING DIAGRAM:• Engine Electrical System ENGINE T ...

© 2017-2026 Copyright www.sulegacy.com