Honda Civic manuals

Subaru Legacy BN/BS (2015-2019) Service Manual: Refrigerant recovery procedure procedure

CAUTION:

During operation, be sure to wear protective goggles and protective gloves.

Connect the refrigerant recovery system with the manifold gauge set to discharge the refrigerant from the A/C system and recycle the gas.

When recycling the discharged refrigerant, keep service cans on hand. Because the recovery rate with the recovery system is approx. 90%, service cans are necessary to charge the refrigerant.

Follow the detailed operation procedure described in the operation manual attached to the refrigerant recovery system.

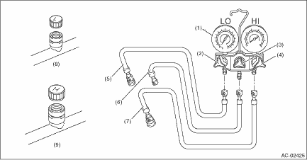
(1)

Manifold gauge

(4)

High pressure valve

(7)

High-pressure hose

(2)

Low pressure valve

(5)

Low-pressure hose

(8)

Low-pressure side service port

(3)

Center valve

(6)

Center manifold hose (vacuum pump and charge)

(9)

High-pressure side service port

1. Perform compressor oil return operation. Compressor Oil > PROCEDURE

2. Turn the ignition switch to OFF.

3. Remove the collector cover. (H6 model)

(1) Carefully pull up the rear of collector cover at two positions (A).

(2) Carefully pull up the front of collector cover at two positions (B) while moving it forward.

4. Attach the manifold gauge set.

Preparation tool:

Manifold gauge set

(1) Check that all valves are fully closed.

(2) Install the low/high pressure hoses to the service ports on the low/high pressure sides of the vehicle respectively.

CAUTION:

Confirm that the connections are secure.

(3) Connect the center hose to the refrigerant recovery system.

Preparation tool:

Refrigerant recovery system

5. Follow the operation manual attached to the refrigerant recovery system to collect the refrigerant.

Refrigerant leak check inspection
1. Attach the manifold gauge set.Preparation tool:Manifold gauge set(1) Check that all valves are fully closed.(2) Install the low/high pressure hoses to the service ports on the low/high pressure sid ...

A c filter
...

Other materials:

Dtc b2a05 left speaker/audio circuit
DIAGNOSIS START CONDITION:When ACC is ON.DTC DETECTING CONDITION:Speaker impedance is more than 10 k- for 100 mS. (Detached speaker connection, etc.)TROUBLE SYMPTOM:• Call function cannot be used.• RED LED illuminates.WIRING DIAGRAM:NOTE:For the coupling connector, refer to “WIRING ...

© 2017-2025 Copyright www.sulegacy.com